-
申弘双杠杆式安全阀GA44H​GA44H
详细信息| 询价留言GA44H双杠杆式安全阀 产品说明
本发明公开了一种重锤杠杆式安全阀,涉及泄压装置技术领域,具体为包括阀罩,转动连接于阀罩顶部的杠杆,活动安装于阀罩内部的阀瓣,固定安装于阀罩内部的导向座和阀座,固定套接于阀瓣外表面的导向盘和活动连接于杠杆底部的阀杆,所述阀罩包括泄压腔,与泄压腔相连通的泄压口,与泄压腔相连通的介质入口和固定连接于泄压腔顶部的阀盖。通过设置阀瓣和阀座配合,当异物进入密封面并泄留在密封面表面,阀瓣内的阀球下表面与异物接触,泄压后,利用杠杆及重锤的压力作用使阀球与异物抵触,导致阀球受力不均匀而滚动,进一步带动异物沿密封面落入连通腔,有效提高锅炉等压力容器的运行效率,降低运行成本,减小安全隐患。是利用重锤和杠杆来平衡作用在阀瓣上的力。根据杠杆原理,它可以使用质量较小的重锤通过杠杆的增大作用获得较大的作用力,并通过移动重锤的位置(或变换重锤的质量)来调整安全阀的开启压力。

结构简单、调整容易、准确、所加载荷不会随阀瓣的升高而显著增大、动作与性能不受高温的影响,结构比较笨重,重锤与阀体的尺寸不相称、阀的密封性能对震动较敏感、阀瓣回座时容易偏斜,回座压力比较低,要降到正常工作压力的70%才能保持密封。重锤杠杆式安全阀用于高温场合下,特别是锅炉和高温容器上。
GA44H双杠杆式安全阀工作原理
利用重锤和杠杆来平衡作用在阀瓣上的力,通过调整重锤在杠杆上的位置或改变重锤的质量来调整校正安全阀的开启压力以上所述,仅为本发明较佳的具体实施方式,但本发明的保护范围并不局限于此,任何熟悉本技术领域的技术人员在本发明揭露的技术范围内,根据本发明的技术方案及其发明构思加以等同替换或改变,都应涵盖在本发明的保护范围之内。

GA44H双杠杆式安全阀的作用
安全阀在系统中起安全保护作用。当系统压力超过规定值时,安全阀汀开,将系统中的一部分气体排入大气,使系统压力不超过允许值,从而保证系统不因压力过高而发生事故。安全阀又称溢流阀。图示为安全阀的几种典型结构形式。图a为活塞式安全阀,阀芯是一平板。气源压力作用在活塞A上,当压力超过由弹簧力确定的安全值时,活塞A被顶开,一部分压缩空气即从阀口排入大气;当气源压力低于安全值时,弹簧驱动活塞下移,关闭阀口。
适用于工作温度≤450℃的空气、蒸汽等介质的设备和管路上,作为超压保护装置。当设备和管路内压力超过允许值时,阀门自动关闭,保证设备和管路的安全运行。

GA44H双杠杆式安全阀产品结构特点:
1、杠杆式安全阀结构简单,调整容易而又比较准确
2、所加的载荷不会因阀瓣的升高而有较大的增加,适用于温度较高的场合,
3、杠杆式安全阀结构比较笨重,加载机构容易振动,并常因振动而产生泄漏;其回座压力较低,开启后不易关闭及保持严密。
GA44H双杠杆式安全阀主要零部件材料:
NO.
零件名称
材料
1
阀体
碳钢
2
导向套
不锈钢
3
阀瓣
2Cr13
4
阀杆
2Cr13
5
杠杆
碳钢
6
重锤
铸铁

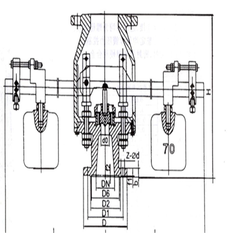
GA44H双杠杆式安全阀外形尺寸和连接尺寸型号 公称通径 尺寸 do-z D D1 D2 D6 f f2 b Z-ød H L 承插式 法兰式 d1 k2 k3 D3 DN' D2' D1' D' b' f' z1-ød1 GA44H-1.6 80 50×2 200 160 135 / 3 / 20 8-18 410 840 120 145 162 190 150 210 240 280 24 3 8-23 GA44H-2.5 80 50×2 200 160 135 / 3 / 22 8-18 410 840 120 145 162 190 150 210 240 280 24 3 8-23 GA44H-4.0 80 50×2 200 160 135 121 3 4 22 8-18 410 840 120 145 162 190 150 210 240 280 24 3 8-23 GA44H-6.4 80 40×2 210 170 140 121 3 4 30 8-23 480 840 200 218 253 285 200 255 280 315 22 3 8-18 
杠杆式安全阀结构简单,调整容易而又比较准确,所加的载荷不会因阀瓣的升高而有较大的增加,适用于温度较高的场合,过去用得比较普遍,特别是用在锅炉和温度较高的压力容器上。但重锤杠杆式安全阀结构比较笨重,加载机构容易振动,并常因振动而产生泄漏;其回座压力较低,开启后不易关闭及保持严密。

GA44H双杠杆式安全阀如何调校呢?
如果要调高开启压力就把重锤往外移,相反如果要调低开启压力就把重锤往里移。有的杠杆式安全阀是双重锤的(双杠杆安全阀),也就是能起到两台安全阀的作用,一般多用在蒸汽锅炉和蒸汽机系统上的,如果是双重锤的安全阀多数设定开启压力为一个高一个低,先设定高的压力后再设定低压力的,要是两个压力一样,可以在先调整的重锤上挂一个管钳,或用手压一下再调下一个。
订货须知:
一、①产品名称与型号②口径③是否带附件以便我们的为您正确选型④的使用压力⑤的使用介质的温度。
二、若已经由设计单位选定公司的型号,请按型号直接向我司销售部订购。三、当使用的场合非常重要或环境比较复杂时,请您尽量提供设计图纸和详细参数,由我们的阀门公司专家为您审核把关。如有疑问:请:我们一定会尽心尽力为您提供优质的服务。提供全面、*的“阀门系统解决方案",也十分愿意帮助用户解决生产中所遇到的难题。
-
联系方式
- 联系人:申弘阀门
- 电 话:021-59260058
- 手 机:15901754341
- 传 真:86-021-31662735
- 邮 箱:494522509@qq.com
- 邮 编:201718
- 地 址:上海市青浦区金泽工业园区
- 网 址: https://bengye.cn.goepe.com/
http://www.021-fm.com
-
产品搜索




