- 技术文章
气动智能调节阀在氢气管路应用
2022-02-27 14:19:18 来源:SH
气动智能调节阀在氢气管路应用
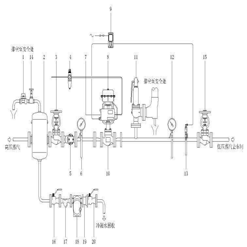
本系列产品广泛应用于化工、石油、冶金、电站、轻纺、造纸和制药等工业生产过程的自动化调节和远程控制。有标准型、调节切断型、波纹管密封型、夹套保温型等品种。产品压力等级有PN1.6 4.0 6.4MPa;公称通径DN15~300mm;*小阀芯DN6mm。适用流体温度有-60~+450℃;按温度高低配用不同阀盖可分常温型、高温型和低温型。快速扩展氢气输送基础设施的一种可能性是使天然气输送的基础设施的一部分适应氢的输送需求。转换天然气管道以携带天然气和氢气(氢含量*高约15%)的混合物,仅需对该管道进行适度的改造即可。改造现有的天然气管道以输送纯氢可能需要进行更多实质性的改造。当前的研究和分析正在研究这两种方法。
序号
品 名
型 号 及 规 格
单位
数量
单 价
(元)
金 额
(元)
阀体材质
及其它
1
气动调节阀
气动调节阀 ZHB-100K PN100 DN25
介质:氢气
螺丝孔中心距100MM
4个18MM螺丝孔
进法兰到出法兰长度205MM
配YT1000定位器
信号:4-20MA
防护等级:CT6
台
1
阀体304不锈钢
双重密封
零泄漏
初始状态关闭,
通气打开
2
气动调节阀
气动调节阀 ZHB-100K PN100 DN20
介质:氢气
螺丝孔中心距90MM
4个18MM螺丝孔
进法兰到出法兰长度202MM
配YT1000定位器
信号:4-20MA
防护等级:CT6
台
1
阀体304不锈钢
双重密封
零泄漏
初始状态关闭,
通气打开
目前有部分氢气管道压力有20MPa,怕使用承插焊会泄漏,不知道是不是想多了。而且查看标准GB 50177-2005 氢气站设计规范,GB 50516-2010 加氢站技术规范 里都没说到不能用承插焊,是由多弹簧气动薄膜执行机构和顶导向式直通低流阻单座阀组成。具有结构紧凑、重量轻、动作灵敏、流体通道呈S流线型、压降损失小、阀容量大、流量特性精确,配用电-气阀门定位或气动阀门定位器,可实现对工艺管路流体介质的自动调节控制,广泛应用于精确控气体、液体、蒸汽等介质的工艺参数如压力、流量、温度、液位等参数保持在给定值。是符合IEC标准的新一代通用调节阀产品。

气动调节阀结构特点
1、ZJHP型气动调节阀是自动化控制系统中仪表的执行单元,采用电-气阀门定位器,以电信号和压缩空气为动力,接受控制系统输入的0-10mA DC或4-20mA DC电流信号,由调节器将压缩空气,转换成气源压力信号输入输出,可实现分程控制(段幅信号),从而改变阀门开度位移,达到对流体介质的工艺参数精确调节控制。
2、ZJHP型气动调节阀按作用模式可分;
正作用:气闭式-常开型(当信号压力增大时阀位向下位移),《B型》
反作用:气开式-常闭型(当信号压力增大时阀位向上位移),《K型》
3、气动调节阀为直通单座铸造球形阀,单座柱塞型阀芯,特别适用于允许泄漏小且阀前阀后压差不大的工作场合。
4、直通低流阻单座为无底盖顶导向结构,它只有一个阀座和一个柱塞形阀芯具有密闭性能好、泄漏量小、动作灵敏、流体通道呈S流线型、压降损失小、阀容量大、流量特性精确、可调比大,阀芯导向部分的导向面积大,具有抗振性能强等特点,适用于对介质泄漏量及调节精度有严格要求的场合,但由于阀结构上的原因,阀杆上的不平衡力较大,尤其在公称通径大的工况下更为明显,因而该阀只适合于工作压差较小的场合。
5、通过改变阀芯形状的设计;不同的阀芯形状会得到不同流量特性:等百分比(对数)性、直线性、快开特性。
6、根据使用工况要求,阀芯可设计制作成;软质密封结构(适用于-20~+120℃温度范围内要求严密闭性的酸碱类、气体类等介质)。

气动智能调节阀在氢气管路应用主要零件材料
零件名称材料
温度范围
阀体上阀盖
HT200
-20~200℃
ZG230-450
-40~450℃
ZG1Cr18Ni9Ti
-250~550℃
ZG0Cr18Ni12Mo2Ti
-250~550℃
阀芯、阀座
1Cr18Ni9
-250~550℃
0Cr18Ni12Mo2Ti
-250~550℃
填 料
聚四氟乙烯
-40~200℃
膜 片
丁晴橡胶夹增强涤沦织物
压缩弹簧
60Si2Mn
膜 盖
A3
■主要技术参数
公称通径mm20
25
40
50
65
80
100
150
200
250
300
350
400
阀座直径mm
10
12
15
20
25
32
40
50
65
80
100
125
150
200
250
300
可与本公司
商洽生产额定流量
系数Kv直线
1.8
2.8
4.4
6.9
11
17.6
27.5
44
69
110
176
275
440
690
1000
1600
等百分比
1.6
2.5
4
6.3
10
16
25
40
63
100
160
250
400
630
900
1440
公称压力MPa
0.6 1.6 4.0 6.4
行程mm
10
16
25
40
60
100
流量特性
直线、等百分比、快开型
介质温度℃
-40~230℃(常温型),散热片式230~450℃(中温型),特殊订货-100~600℃
法兰标准
符合JB78-59、JB79-59标准,可按JB/79.1-94、JB/79.2-94、ANSI、JIS、DIN 等标准订货生产
阀体材质
PN
(MPa)0.6,1.6
WCB(ZG230-450) CF3CF8 CF8M
4.0,6.4
WCB(ZG230-450)、ZG1Cr18Ni9Ti、ZG0Cr18Ni12Mo2Ti CF8 CF8M
阀体型式
直通铸造S型阀
阀芯材质
1Cr18Ni9、0Cr18Ni12Mo2Ti CF8 CF8M
上阀盖形式
普通式(常温型)、热片式(中温型)、低温型
可调比R
50:1
气源接头
M16×1.5
注:可为用户提供ANSI、JIS法兰的产品,结构长度也可按用户需要确定。

■执行机构主要技术参数
型号ZHA-22
ZHB-22ZHA-23
ZHB-23ZHB-34
ZHB-34ZHA-45
ZHB-45ZHA-56
ZHB-56有效面积cm2
350
350
560
900
1600
行程mm
16
25
40
60
100
弹簧范围KPa
20~100(标准):40~200;
80~240; 20~60; 60~100■性能指标
项目指标值
项目
指标值
基本误差%
不带定位器
±5.0
始
终
点
偏
差
%气关
不带定位器
始点
±5.0
带定位器
±1.0
终点
±2.5
回差%
不带定位器
≤3.0
带定位器
始点
±1.0
终点
±1.0
带定位器
≤1.0
气开
不带定位器
始点
±2.5
终点
±5.0
死区%
不带定位器
≤3.0
带定位器
始点
±1.0
终点
±1.0
带定位器
≤0.4
允许泄漏量L/h
1×10-4×阀额定容量
额定行程偏差%
±2.5
注:本产品执行GB/T4213-92国家标准。
ZHA/B型多弹簧气动薄膜执行机构由膜片、压缩弹簧、托盘、推杆、支架、轴套、膜盖等主要零件构成。是针对老式的ZMA/B型单弹簧气动薄膜执行机构存在的尺寸大、笨重、深波纹膜片不可靠等问题设计开发的新型气动薄膜执行机构,其膜盖盘、限制件等零件均采用钢板冲压成型。膜片形状较复杂,采用特殊的压制工艺,使爆破强度达22kg/cm2以上。多弹簧形式改善了弹簧制造的工艺性,有利于不同弹簧范围的组配。可调零功能则提高了线性精度。表面处理采用环氧静电粉未喷涂,具有较高牢度和耐腐蚀性。

气动智能调节阀在氢气管路应用的安装注意事项
1、气动薄膜调节阀属于现场仪表,要求环境温度应在-25~60℃范围,相对湿度≤95%。如果是安装在露天或高温场合,应采取防水、降温措施。在有震源的地方要远离振源或增加防振措施。
2、气动薄膜调节阀一般应垂直安装,特殊情况下可以倾斜,如倾斜角度很大或者阀本身自重太大时对阀应增加支承件保护。
3、安装调节阀的管道一般不要离地面或地板太高,在管道高度大于2m时应尽量设置平台,以利于操作手轮和便于进行维修。
4、调节阀安装前应对管路进行清洗,排除污物和焊渣。安装后,为保证不使杂质残留在阀体内,还应再次对阀门进行清洗,即通入介质时应使所有阀门开启,以免杂质卡住。在使用手轮机构后,应恢复到原来的空档位置。
5、控制阀的安装位置应便于观察、操作和维护。
6、执行机构应固定牢固,操作手轮应处在便于操作的位置。
7、安装用螺纹连接的小口径控制阀时,必须装有可拆卸的活动连接件。
8、执行机构的机械传动应灵活,无松动和卡涩现象。
9、执行机构连杆的长度应能调节,并应保证调节机构在全开到全关的范围内动作灵活、平稳。
10、当调节机构能随同工艺管道产生热位移时,执行机构的安装方式应能保证其和调节机构的相对位置保持不变。
具有受力均匀、稳定性好、尺寸小,重量轻等优点。以压缩空气为能源动力,接受电-气阀门定位器或电磁阀输入的气源压力信号,此压力作用在膜室膜片上产生推力压缩弹簧组件,并使推杆位移,当推杆与弹簧组被压缩后产生的反力相平衡时,阀杆就稳定在相应行程上。依照力平衡原理,行程大小与压力信号输入大小成一定的比例关系,从而达到阀门阀芯准确定位。
联系方式
- 联系人:申弘阀门
- 电 话:021-59260058
- 手 机:15901754341
- 传 真:86-021-31662735
- 邮 箱:494522509@qq.com
- 邮 编:201718
- 地 址:上海市青浦区金泽工业园区
- 网 址: https://bengye.cn.goepe.com/
http://www.021-fm.com
-
产品搜索













